商品のご購入 お問い合わせ

Products Information

製品情報

MMBシリーズ

MMB50A

  • 生産中止 (2017年3月31日)
  • UL60950-1
  • C-UL
  • 電安法準拠
  • RoHS
    UL・C-UL
定格入力:AC85 ~ 132V 1Φ
定格出力電力:50W
出力電圧:+5V/+12V、+5V/+24V、+12V/+12V、+15V/+15V

UL, CSA規格認定
小型、軽量、低価格
突入電流防止回路、過電流・過電圧保護回路付
V1とV2は絶縁
V1, V2とも出力電圧安定化

無償補償期間2年

技術的特徴

電源置き換え金具

種類 型番 説明 PDF DXF
取扱説明
別売りオプションパーツ

※掲載していない資料もあります。詳しくはお問い合せください。

CADデータ ダウンロード

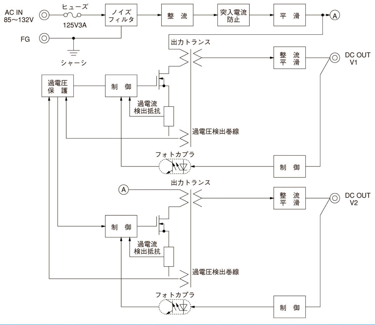
ブロックダイヤグラム

/tool/tag/fig/blo_mmb50a.jpg

MMB(1) 50A(2) - 1(3) - (4) 


(1)シリーズ名
(2)定格出力電力
(3)出力電圧の種類
(4)オプション
C:コーティング
J:コネクタタイプ
N:ケースカバー付

MMB50A仕様(概要)

機種 MMB50A-1 MMB50A-2 MMB50A-3 MMB50A-4 MMB50A-5 MMB50A-6
入力電圧 AC85 ~ 132V 1Φ or DC110 ~ 170V AC85 ~ 132V 1Φ or DC110 ~ 170V AC85 ~ 132V 1Φ or DC110 ~ 170V AC85 ~ 132V 1Φ or DC110 ~ 170V AC85 ~ 132V 1Φ or DC110 ~ 170V AC85 ~ 132V 1Φ or DC110 ~ 170V
出力 電力 51W(ピーク:58.2W) 50.2W 51W(ピーク:58.2W) 50.4W 54W 51W
電圧・電流 V1:+5V 3.0A
V2:+12V 3.0A(ピーク:3.6A)
V1:+5V 5.0A
V2:+12V 2.1A
V1:+5V 3.0A
V2:+24V 1.5A(ピーク:1.8A)
V1:+12V 2.1A
V2:+12V 2.1A
V1:+12V 3.0A
V2:+12V 1.5A
V1:+15V 1.7A
V2:+15V 1.7A
電圧可変範囲 4.5 ~ 5.5V内部固定 4.5 ~ 5.5V内部固定 4.5 ~ 5.5V内部固定 10.8 ~ 13.2V内部固定 10.8 ~ 13.2V内部固定 13.5 ~ 16.5V内部固定
適応規格 安全規格 UL60950-1, C-UL, 電安法準拠
構造 外形寸法(W×H×D) 36×93×155mm (端子台およびねじ含まず)
冷却方法 自然空冷
テクニカルデータ 特性データ
推定寿命データ
EMCデータ - - - - - -
信頼性
MTBF

※詳細仕様、ご使用方法は、カタログ・取扱説明をご参照ください