商品のご購入 お問い合わせ

Products Information

製品情報

LEPシリーズ

LEP240F

  • 生産中止 (2022年11月18日)
  • UL60950-1
  • C-UL (CSA60950-1)
  • EN62368-1
  • 電安法準拠 (DC入力時は除く)
  • RoHS
    UL・C-UL
    TUV
    CE
    UKCA
定格入力:AC85 ~ 264V 1Φ
定格出力電力:240W
出力電圧:24V、36V、48V

メカトロに最適な定格電力の約2倍のピーク対応
基板単体(ガラスコンポジット採用)
高調波電流規制対応(IEC61000-3-2適合)
ワイド入力(AC85 ~ 264V)
リモートコントロール可能(オプション)

無償補償期間2年

技術的特徴

ハーネス

種類 型番 説明 PDF DXF
ハーネス
H-IN-5 入力用ハーネス(メーカ:J.S.T.)です。 PDFダウンロード -
H-IN-10 入力用ハーネス(メーカ:J.S.T.)です。 PDFダウンロード -
H-OU-10 出力用ハーネス(メーカ:J.S.T.)です。 PDFダウンロード -
H-RC-1 オプション:-Rに対応するハーネスです。 PDFダウンロード -
取扱説明
別売りオプションパーツ

※掲載していない資料もあります。詳しくはお問い合せください。

CADデータ ダウンロード

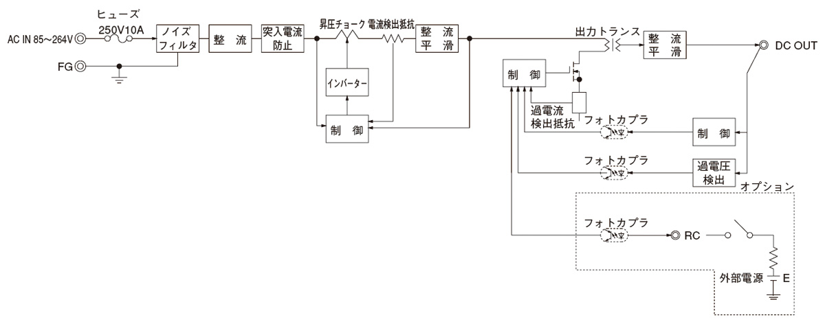
ブロックダイヤグラム

/tool/tag/fig/blo_lep240f.jpg
  • NAC-06-472

    • 新製品
    • 量産中
    • UL1283
    • CSA C22.2 No.8 (C-UL)
    • DIN EN60939 VDE0565 Teil 3-1
    • ENEC (DC入力時は除く)
    • RoHS

    単相250V 6A 汎用
    150kHz-1MHz高減衰 1段フィルタ

  • LHP300F

    • 新製品
    • UL62368-1
    • C-UL (equivalent to CAN/CSA-C22.2 No.62368-1)
    • EN62368-1
    • EN62477-1
    • 電安法準拠
    • RoHS

    定格入力:85 ~ 264VAC 1Φ
    定格出力電力:300W
    出力電圧:24V、30V、36V、42V、48V

LEP(1) 240(2) F(3) - 24(4) - (5) 

(1)シリーズ名
(2)定格出力電力
(3)連続入力
(4)定格電圧
(5)オプション
G:低漏洩電流
R:リモートコントロール付
S:シャーシ付
SN:シャーシ・カバー付
T:端子台タイプ
U:瞬時入力電圧ディップ
対応仕様
Z:ZT搭載タイプ

LEP240F仕様(概要)

機種 LEP240F-24 LEP240F-36 LEP240F-48
入力電圧 AC85 ~ 264V 1Φ or DC 120 ~ 370V AC85 ~ 264V 1Φ or DC 120 ~ 370V AC85 ~ 264V 1Φ or DC 120 ~ 370V
出力 電力 240W(ピーク:480W) 241.2W(ピーク:482.4W) 240W(ピーク:480W)
電圧・電流 +24V 10A(ピーク:20A) +36V 6.7A(ピーク:13.4A) +48V 5A(ピーク:10A)
電圧可変範囲 21.4 ~ 26.4V 26.4 ~ 39.6V 39.6 ~ 52.8V
適応規格 安全規格 UL60950-1, C-UL (CSA60950-1), EN62368-1, 電安法準拠 (DC入力時は除く)
構造 外形寸法(W×H×D) 95×45×222mm
冷却方法 自然空冷
テクニカルデータ 特性データ
推定寿命データ
EMCデータ
信頼性
MTBF

※詳細仕様、ご使用方法は、カタログ・取扱説明をご参照ください