商品のご購入 お問い合わせ

Products Information

製品情報

LDAシリーズ

LDA150W

  • 生産中止 (2022年11月18日)
  • UL60950-1
  • CSA C22.2 No.234
  • EN62368-1
  • 電安法準拠
  • RoHS
    UL・C-UL
    CSA
    TUV
    CE
    UKCA
定格入力:AC85 ~ 132V / 170 ~ 264V 1Φ
定格出力電力:150W
出力電圧:3V、5V、9V、12V、15V、18V、24V、30V、48V

基板単体(ガラスコンポジット採用)
ワイド入力
●LDA10 ~ 75F(AC85 ~ 264V)
●LDA100, 150, 300W(AC85 ~ 132V / AC170 ~ 264V)
突入電流防止回路、過電流、過電圧保護回路付
小型、低価格

無償補償期間2年

技術的特徴

ハーネス

種類 型番 説明 PDF DXF
ハーネス
H-IN-5 入力用ハーネス(メーカ:J.S.T.)です。 PDFダウンロード -
H-IN-10 入力用ハーネス(メーカ:J.S.T.)です。 PDFダウンロード -
H-OU-11 出力用ハーネス(メーカ:J.S.T.)です。 PDFダウンロード -
H-OU-12 出力用ハーネス(メーカ:J.S.T.)です。 PDFダウンロード -
H-RC-1 オプション:-Rに対応するハーネスです。 PDFダウンロード -
取扱説明
別売りオプションパーツ

※掲載していない資料もあります。詳しくはお問い合せください。

CADデータ ダウンロード

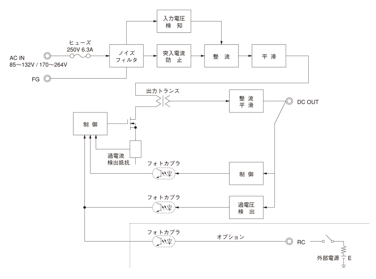
ブロックダイヤグラム

/tool/tag/fig/blo_lda150w.jpg
  • NAC-06-472

    • 新製品
    • 量産中
    • UL1283
    • CSA C22.2 No.8 (C-UL)
    • DIN EN60939 VDE0565 Teil 3-1
    • ENEC (DC入力時は除く)
    • RoHS

    単相250V 6A 汎用
    150kHz-1MHz高減衰 1段フィルタ

  • LHP150F

    • 新製品
    • UL62368-1
    • C-UL (equivalent to CAN/CSA-C22.2 No.62368-1)
    • EN62368-1
    • EN62477-1
    • 電安法準拠
    • RoHS

    定格入力:85 ~ 264VAC 1Φ
    定格出力電力:150W
    出力電圧:24V、30V、36V、42V、48V

  • LHA150F

    • 新製品
    • UL62368-1
    • C-UL (equivalent to CAN/CSA-C22.2 No.62368-1)
    • EN62368-1
    • EN62477-1
    • 電安法準拠
    • RoHS

    定格入力:AC85 ~ 264V 1Φ
    定格出力電力:150W
    出力電圧:12V、24V、36V、48V

LDA(1) 150(2) W(3) - 5(4) - (5) 


(1)シリーズ名
(2)定格出力電力
(3)入力自動切換(W)
(4)定格出力電圧
(5)オプション
C:コーティング
G:低漏洩電流
L:LED付
R:リモートコントロール付
S:シャーシ付
SN:シャーシ・カバー付
Y:ボリューム付

LDA150W仕様(概要)

機種 LDA150W-3 LDA150W-5 LDA150W-9 LDA150W-12 LDA150W-15 LDA150W-18 LDA150W-24 LDA150W-24-H LDA150W-30 LDA150W-48
入力電圧 AC85 ~ 132V / 170 ~ 264V 1Φ AC85 ~ 132V / 170 ~ 264V 1Φ AC85 ~ 132V / 170 ~ 264V 1Φ AC85 ~ 132V / 170 ~ 264V 1Φ AC85 ~ 132V / 170 ~ 264V 1Φ AC85 ~ 132V / 170 ~ 264V 1Φ AC85 ~ 132V / 170 ~ 264V 1Φ AC85 ~ 132V / 170 ~ 264V 1Φ AC85 ~ 132V / 170 ~ 264V 1Φ AC85 ~ 132V / 170 ~ 264V 1Φ
出力 電力 90W 150W 153W 150W 150W 153W 151.2W 151.2W 150W 144W
電圧・電流 3V 30A 5V 30A 9V 17A 12V 12.5A 15V 10A 18V 8.5A 24V 6.3A 24V 6.3A(ピーク:10A) 30V 5A 48V 3A
電圧可変範囲 2.85 ~ 3.6V 4.5 ~ 5.5V 内部固定(オプションY仕様にて可変可能:9, 12, 15, 18, 24, 30, 48V ±10%) 内部固定(オプションY仕様にて可変可能:9, 12, 15, 18, 24, 30, 48V ±10%) 内部固定(オプションY仕様にて可変可能:9, 12, 15, 18, 24, 30, 48V ±10%) 内部固定(オプションY仕様にて可変可能:9, 12, 15, 18, 24, 30, 48V ±10%) 内部固定(オプションY仕様にて可変可能:9, 12, 15, 18, 24, 30, 48V ±10%) 内部固定(オプションY仕様にて可変可能:9, 12, 15, 18, 24, 30, 48V ±10%) 内部固定(オプションY仕様にて可変可能:9, 12, 15, 18, 24, 30, 48V ±10%) 内部固定(オプションY仕様にて可変可能:9, 12, 15, 18, 24, 30, 48V ±10%)
適応規格 安全規格 UL60950-1, CSA C22.2 No.234, EN62368-1, 電安法準拠
構造 外形寸法(W×H×D) 75×37×222mm
冷却方法 自然空冷
テクニカルデータ 特性データ
推定寿命データ - - - -
EMCデータ -
信頼性
MTBF -

※詳細仕様、ご使用方法は、カタログ・取扱説明をご参照ください