商品のご購入 お問い合わせ

Products Information

製品情報

Gシリーズ

GT3W

  • 生産中止 (2020年4月30日)
  • RoHS
定格入力:AC90 ~ 110V 1Φ
定格出力電力:36W ~ 39W
出力電圧:±12V、±15V

高品質、高信頼性
スイッチングノイズがない
低リップル
過電流保護回路付
過電圧保護(オプション)

無償補償期間2年

技術的特徴

OV(過電圧保護)ユニット

種類 型番 説明 PDF DXF
取扱説明
別売りオプションパーツ

※掲載していない資料もあります。詳しくはお問い合せください。

CADデータ ダウンロード

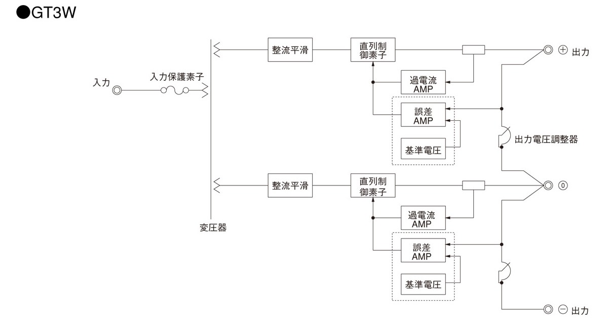
ブロックダイヤグラム

/tool/tag/fig/blo_gt3w.jpg

G(1) T3(2) (3) - 5(4) - (5) 

(1)シリーズ名
(2)形状
(3)2出力:W
(4)定格出力電圧
(5)オプション
T:端子台カバー付

GT3W仕様(概要)

機種 GT3W-12 GT3W-15
入力電圧 AC90 ~ 110V 1Φ AC90 ~ 110V 1Φ
出力 電力 36W 39W
電圧・電流 ±12V 1.5A ±15V 1.3A
電圧可変範囲 ±1V ±1V
適応規格 安全規格
構造 外形寸法(W×H×D) 100×115×180mm
冷却方法 自然空冷
テクニカルデータ 特性データ
推定寿命データ
EMCデータ - -
信頼性
MTBF

※詳細仕様、ご使用方法は、カタログ・取扱説明をご参照ください