DPGシリーズ

定格入力:AC85 ~ 264V, AC170 ~ 264V
定格出力電力:300W、500W
出力電圧:360V
ACフロントエンド用バスコンバータ
DBS/DHSシリーズと組み合わせることで省スペースなマルチ出力AC-DCコンバータ構成が可能
高調波規制 IEC61000-3-2 準拠
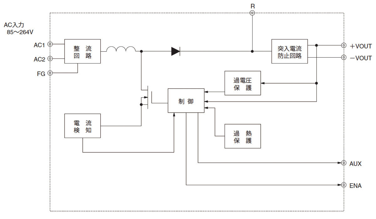
イネーブル信号(ENA)出力
無償補償期間5年
| 種類 | 型番 | 説明 | DXF |
|---|
DPG(1) 750(2)
(1)シリーズ名
(2)定格電力
500:500W(ACIN200V)
750:750W(ACIN200V)