1.直列運転での注意点
当社電源を直列接続して使用する場合、以下の点にご注意ください。
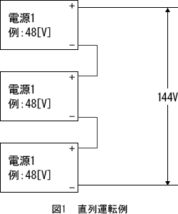
直列接続では、各電源の出力(2次側)とFG(フレームグランド)間に高電圧が加わるため、安全性の観点から特別な配慮が必要です。
(1) 安全規格について
SELV の制限を超える場合は、安全規格は適用外になります。
当社製品は SELV(安全超低電圧回路)=直流60V以下 を前提に設計しています。しかし、直列にすることで出力電圧が安全電圧(交流または脈動波形の42.4V peak / 60V DC) を超える場合、取得済みの安全規格は適用外となります。
(2) 出力–FG 間の電圧上昇による懸念
出力GNDや付属機能GNDとFGを共通にしないでください。
2次側を接地すると、直列上段の電源の出力–FG間に高電圧がかかります。その結果、出力–FG間の接地コンデンサや機能端子用コネクタに定格以上の電圧ストレスが加わる可能性があります。部品の電圧定格については、当社窓口までお問い合わせください。
(3) FGと出力ライン間には高電圧が印加されます
2次側接地を行わない場合でも、直列構成により 出力–FG 間には高電圧が生じます。そのため、異物混入や
回路短絡といった問題が発生すると、非常に危険です。装置側での絶縁設計や異物混入対策など、高電圧を扱う機器として十分な安全対策を行ってください。
(4) 装置組込み時のお願い
装置へ組み込んだ後も、電源のFG電位と出力ライン間には高電圧がかかる状態です。高電圧の取り扱いとして十分にご配慮、ご注意をお願いいたします。







